
我司按照客戶需求,結合前期三代產品的迭代設計。專為新能源客車、物流車、中重型卡車設計的第四代多合一產品。其產品具備一機四控、OTA遠程、IP67防護、小型化、輕量化、高效率、高可靠性、EMC設計、高集成度高智能度設計等技術特點。
1.其EMC提升至CLASS3級
2.整體效率較上代提升2%
3.整體體積較上代減小30%
4.增加遠程、專用OBD、兼容自動駕駛等更多軟件支持



核心芯片均為車規級,主控芯片為英飛凌TC275。其具有兩個高速核和一個低速核,兩個高速核分別用于控制兩個主控電機(兩個主驅動電機或者一個驅動電機一個混動發電機),一個低速核用于控制氣泵和油泵。由此實現一套控制板控制四個電機。
同時控制板自帶采樣和接觸器粘連檢測功能,在多合一控制器內實現全智能化檢測控制,真正的實現智能化一核多控技術,行業領先。

過調制技術。在電機運轉時通過驅動波形控制來提升輸出電壓和電壓利用率,以此來降低電流,降低電機損耗,提高經濟性能。
工況抖動抑制算法。在車輛驅動或制動過程中,發生轉矩突變時,容易造成車輛抖動,加入主動的抖動判斷(即沖擊度識別算法),并使用抖動的主動抑制算法,提高車輛的舒適性。
硬件保護加軟件保護算法。為提高控制器適應性,在硬件保護的基礎上,加入了軟件綜合保護邏輯,結合粘連、短路和斷路保護,對整體進行智能綜合保護。

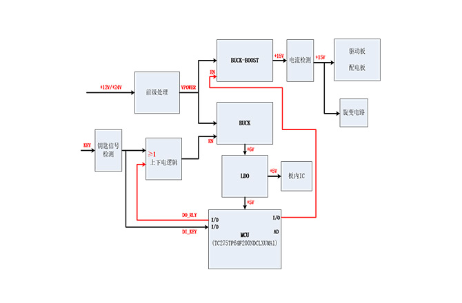
電源系統在控制器內部十分重要,其系統的采樣準確率和整體工作的可靠性息息相關。本產品使用可通過CLASS3級EMC的高可靠性電源系統設計。
同時控制器具備硬線喚醒和CAN喚醒功能,在后期應用拓展中更加靈活,智能化程度更高。
